Mittelwellen - Zweikreiser mit ECC88 und EL95
- zuerst baute ich mal wieder einen Einkreiser, mit einem
alten Drehko
von einem Volksempfängers 301W. Aber das war dann schnell
langweilig, denn mir fiel es wie Schuppen von den Augen:
Eine ECC88 (Doppeltriode) und dann baue ich nur einen Einkreiser ?
Unfug, also strickte ich alles um, herausgekommen ist dieses Gerät,
Es spielt mit 48 Volt laut und stark, für meine Versuche betrieb ich es an
meinem Mende - Lautsprecher, und dabei dachte ich mir, man könne ja
dieses Design später auf das Gehäuse für dieses Radio übertragen.
Die Selektivität ist ganz enorm, nur fressen die Röhren einiges an Heiz-
spannung, insgesamt 0,5 A, und bei Accubetrieb ist das schon was.
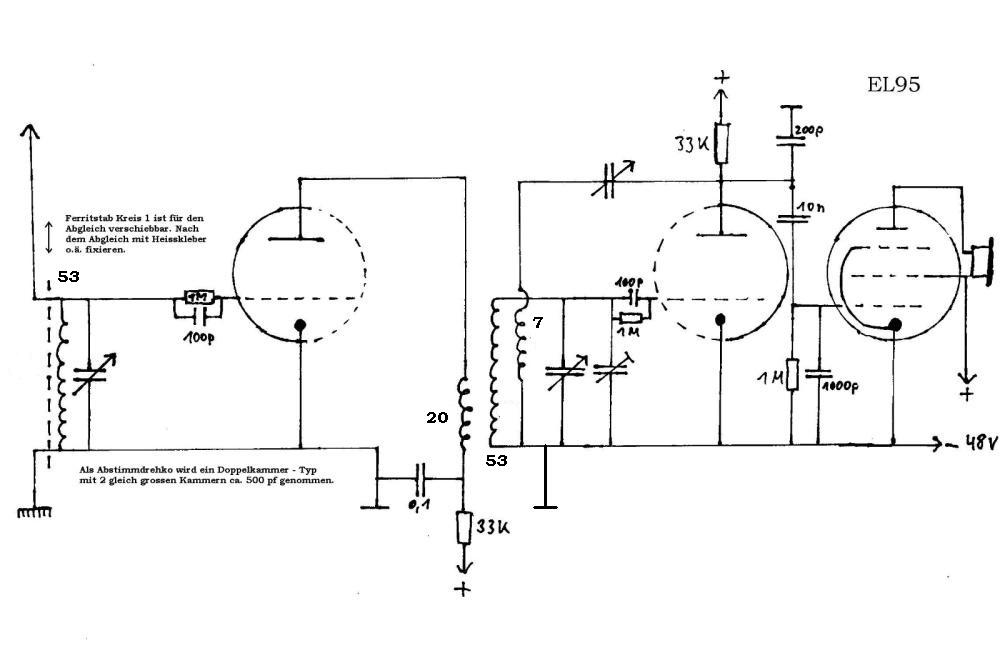
Wer das Gerät nachbauen möchte erhält hier auch den Schaltplan.
Wie so oft geht auch beim Bau eines solchen Geätes unheimliches
vor....so wunderte ich mich sehr darüber, dass der Abgleich bei
eingedrehtem Drehkondensator passte, aber immer mehr abdriftete,
je mehr ich ihn herausdrehte. Das Geheimnis: Ein Paket des Stators
hatte eine Platte mehr !! Das geht natürlich nicht, denn beide Kreise
müssen völlig identisch sein, d.h. beide Schwingspulen gleiche Windungs-
zahl, beide Drehko-Kammern gleiche Plattenanzahl usw. Toleranzen
werden dann mit den Trimm - Drehkos ausgeglichen.
Aber so kann es halt passieren.....ich nahm eine Flachzange und entfernte
vorsichtig die überzählige Drehko-Platte von der Achse. Schon passte
der erneute Abgleich auf ganzer Linie.
Zum Schaltplan gibt es auch noch etwas zu sagen :
- Grob abgeglichen wird durch verschieben des Ferritstabes in
der
Eingangsspule. Danach mit den Trimmkondensatoren.
- Der 200pf Kondensator an der Anode des 2. Systems der ECC88
entschärft etwas die Rückkopplung.
- Der 1000pf Kondensator am Gitter der EL95 dient der Ableitung
der restlichen Hochfrequenz.
- Parallel zum hochohmigen Lautsprecher bzw. Ausgangsübertrager
sollte man noch 2000pf schalten.
Abends empfängt das Gerät ca. 50 Sender sehr trennscharf
und laut, der Gipfel
dabei ist der Deutschlandfunk, der brüllt einen regelrecht an !!
Das Gehäuse folgt auch irgendwann...:-) - so sagte ich noch
vor 2 Tagen,
und nun geht es los......schaut euch die Schritte an !!

Hier ist die Achse des Drehkondensators bereits nach vorne gedreht, ich weiss
gar nicht warum ich das
erst seitlich angebracht hatte......

Die erste Anprobe :-)) Wie man sieht wird es wieder ein Mende Nachbau... was
soll man auch als Lautsprechergitter
sonst noch benutzen?? Ich dachte noch an den Jungen mit der Flöte, aber davon
habe ich leider keine Vorlage.
Auch probierte ich noch andere Entwürfe als Lautsprechergitter, doch die sahen
alle nicht gut aus.

Die Verleimung.....eine schreckliche Arbeit, aber es muss halt sein. Man muss
sehr die Ruhe bewahren und sollte das
wirklich ungestört machen.

Fertig geleimt, nun muss es noch über Nacht trocknen, morgen geht es weiter.
Das Klebeband ist übrigens prima
für solche Arbeiten, auf Spannung angebracht erspart es die Schraubzwingen beim
leimen. Wie man sieht ist es nun schon
draussen dunkler geworden...:-)

Es ist morgens, 7:50 und wieder hell.... Hier das fertig geschliffene Gehäuse. Je genauer und penibler man schleift,
umso besser gelingt später die Lackierung !! Ich habe das Gehäuse komplett von
Hand geschliffen, erst die Rundungen
mit meiner selbstgebauten Sandpapierfeile Körnung 60 (6 cm breit und ca. 40 cm
lang, geht wunderbar..) und danach das
ganze Gehäuse mit 120-er. Das Finish macht man dann mit 200-er Sandpapier, und
immer schön in Richtung der Maserung arbeiten.

Und nun das Gehäuse mit Grundierung.....dafür nahm ich diesmal normale
Abtönfarbe. Man muss jedoch probieren,
ob sich diese auch mit dem Endlack verträgt ! Wenn es zwischen den beiden zu
Reaktionen kommt, dann muss man
alles wieder abschleifen, und das ist wirklich sehr ärgerlich ! So mache ich
mir zu Beginn eines Gehäusesbaus gleichzeitig
auch ein Brettchen , welches ich immer zuerst lackiere um solche eventuellen
Reaktionen festzustellen. Ich wollte dieses Gehäuse
eigentlich auch nach der Endlackierung mit Goldene Zierlinien versehen, aber
glücklicherweise probierte ich das an meinem
Probe-Brettchen vorher aus, die Goldfarbe löst nämlich ganz enorm den Lack
auf, also kann man das wohl vergessen...

So, fertig lackiert mit normalem schwarzem Nitro-Lack. Hier muss man
natürlich wieder sehr staub und fettfrei arbeiten,
sonst geht das fürchterlich in die Hose. Die Front habe ich 2 mal lackiert,
erst sah sie gut aus, jedoch erschienen dann beim
trocknen mehrere Läufer, sehr ärgerlich das ganze. Weil dieser Lack lange
für´s trocknen braucht stellte ich auch diesmal
das ganze bei ca. 45 Grad in den Backofen. Wie an anderer Stelle schon erwähnt
sollte man das machen wenn die Chefin
nicht im Hause ist :-))

So, endlich fertig !! Mit den Drehknöpfen bin ich mir noch nicht so ganz
einig, mal schauen ob ich die evtl. noch
auswechseln werde.... Schwarze Drehknöpfe sehen jedenfalls nicht gut aus, das
habe ich bereits versucht.
Dieses Gerät ist nun Akkubetrieben, es hat die Masse 30 X 16 X 16 cm.

Hier nochmal dieEinsicht von hinten.....rechts die Akkus, 4 X 12 Volt für 48
Volt Anodenspannung, darauf das Heizakku
mit 6 Volt und ca. 1,5 Ah - das reicht für ca. 2-3 Stunden Betrieb, hinter den
Accus sieht man den Lautsprecher und den
Ausgangsübertrager.

Und nun nochmal mit Rückwand, diese ist aus 3 mm Sperrholz zugeschnitten.
