Blaupunkt Wehrmachtsempfänger klein Batterie
Ein Internetbenutzer schrieb mich an, er habe meine Seite
gefunden und bot mir diesen
Empfänger günstig an. Ich nahm ihn sofort, denn das gibt es nicht so oft.
Es handelt dich um den Wehrmachts Rundfunkempfänger klein mit
Batteriebetrieb.
Das beste: Dieses Gerät ist unbenutzt !!
Nichtmal Röhren steckten drin. Ohne
Röhren sieht das ganze in Sachen Funktion natürlich
schlecht aus....und so fange ich
nun an hinterher zu suchen.
Eine DF11 und eine DCH11 habe ich, die 3 anderen habe ich mir aus Vergleichstypen
und
Adaptersockel selber gebaut. Es gehören 2 DF11, DCH11, DL11 und DAF11 hinein.
Nun spielte es, verzerrte allerdings stark und war ganz leise. Ich rätselte
lange, kam dann
aber dank eines Tips meines Kollegen darauf: Am Gitter 2 der DAF11 zum Pluspol
sitzt
ein 2 Mohm Widerstand. Der ist für die DAF91, welche ich ja nun benutze,
völlig falsch,
es muss kleiner sein. Ich lötete also oben an den Adaptersockel ein Trimmpoti
ein, regelte
kurz und siehe da - volle brüllende Lautstärke ! Einfach klasse, dieser
Empfang.
Apropos Empfang - Das Gerät hat 2 Mittelwellenbereiche und Langwelle. Die
Umschaltung
erfolgt automatisch beim drehen der Sendereinstellung.
Glücklicherweise habe ich nach einigen Tagen die passenden Röhren kaufen
können, nun ist dieses
Gerät vollkommen original.
Hier mit heruntergeklappten Deckel:

Hier mit entfernten Deckel, unten die Batteriefächer

Hier sieht man die adaptierten Röhren....

Und hier die Heiz - und Anodenbatterie. Letztere besteht aus 10 X 9 Volt Block.

Das hält ziemlich lange, denn das Gerät nimmt nur ca. 9-11 mA auf.

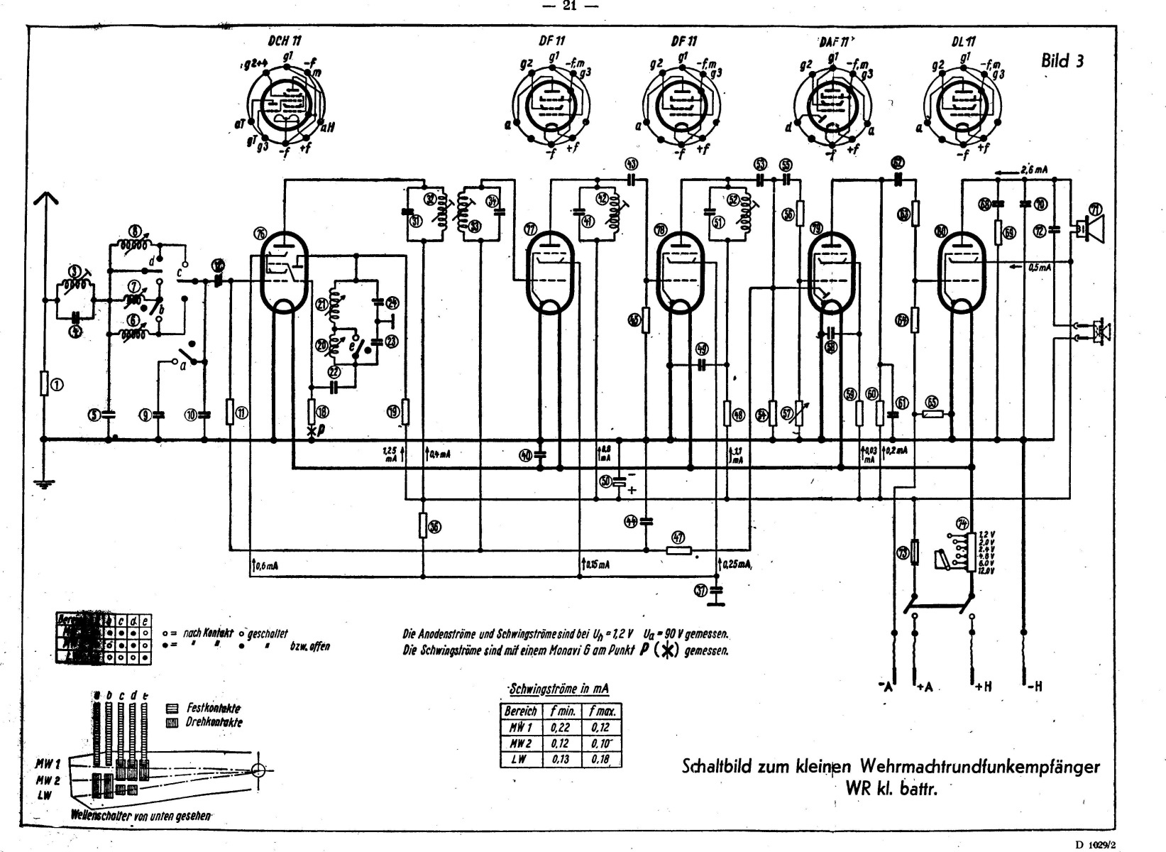
Hier der Schaltplan vom Gerät, bitte anklicken für große Darstellung. Die
Stückliste zum
Schaltplan gibt es HIER